陸上出荷設備
概要
石油製品のタンクローリーによる出荷設備の新設(設計・工事)および既設設備の改修
特徴
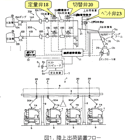
石油製品は製油所、油槽所などから出荷されますが、複数のタンクローリーへ同時出荷できるように、積荷車線が複数設けられた設備もあります。設備空間を有効活用するため(省スペース化のため)に、マルチローディングアーム(単一のローディングアーム)を用い、かつ積込後のバルブ開閉操作を工夫したことで、ローディングアーム内の石油製品の残留を防ぎ、ローリーハッチ内において、コンタミネーション*を防ぐことが可能です。
*コンタミネーション:本来混入すべきでない異物や成分が意図せず混ざること。

※特許取得済:出荷装置(特許第3119703号)/給油設備(特許第3662262号)
-
Needs
ニーズ
- 老朽化した出荷設備の修繕、更新
- ローリー大型化にともなう既存設備の大型化改修
- 限られたエリア・空間を活用したい
- 石油製品のコンタミを防止したい
-
solution
ソリューション
- 客先ニーズ、最新法令、ローリー走行動線を考慮した設備計画、EPC遂行
- マルチローディングアーム(単一のローディングアーム)、バルブ開閉操作を工夫し多品種を1本のローディングアームで出荷可能
導入実績
-
出光興産株式会社 東京油槽所(石油製品の陸上出荷)
複数の車線がある出光グループ最大級の油槽所であり、マルチローディングアームを採用することで、限られた空間においても、複数の油種をタンクローリーへ積載可能であり、ローリーハッチ内のコンタミネーション*を防いでいます。
-
出光興産株式会社 愛知事業所(LPG陸上出荷設備のレーン増設工事)
LPGの陸上出荷機能の増設を目的としてEPCを遂行し、2025年に完工した。ローリーの走行動線など、様々な検討を実施したうえで、最適なレイアウトを決定し、竣工することができております。